广州崇康机电设备安装工程有限公司
专注发电机组降噪及尾气处理、热泵等设备研制、开发、生产、营销、安装等服务

24小时全国服务热线
电话:13600021200
|
|
消音、废气环保工程
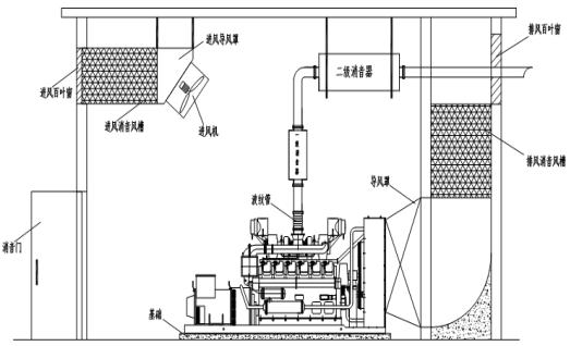
(一)防火门加厚与百叶窗安装 1. 如无特殊要求,防火门的门板外表安装100mm-150mm厚的隔芯板,表面安装镀锌钢板。 2. 安装后隔声门的开、关应方便,关上时门应具有良好的密封性。 3. 百叶窗在运输和安装过程中必须保证其外观完整,在所有安装工作完成后对其进行清洁并重新刷油漆。 4. 百叶窗的安装应与外墙在同一个平面,其固定时应用膨胀螺丝在里面固定,以不影响外观。 (二)机房吸声墙体、天花安装 1. 吸声天花的布置应平整、牢固。 2. 吸声天花的骨架为30×3的角钢。水平放置,间距为1000mm,角钢外平面距墙面为40mm。所有不防锈金属购件均需进行防锈处理。 3. 填充吸声材料为吸声玻璃棉,厚度为50mm,所有除进、排风口和门洞外的地方必须完全填充。 4. 吸声天花的所有拐角处必须使用铝角装饰和固定,且每块天花上的拉钉不得小于2颗。 5. 吸声墙体贴地安装150mm高的地脚线,材质为镀锌钢板1.0mm厚。 (三)进风系统安装 1. 进风消声器安装时,其与外墙进风口的联接必须完全密封,以防噪声通过缝隙传出从而达不到理想的效果。 2. 进风消声器的吊架必须有足够的强度来吊起消声器或承受因为风机的震动造成的对支架的冲击。 3. 消声器的吊架用螺栓来固定,以方便拆卸后对消声器和风机进行检修。 4. 进风消声器中消声片为100mm厚的消声片,片间距为120mm。 5. 进风消声器外框选用100mm厚彩钢岩棉板封面,板与板间用拉钉固定,角位用铝条修饰。 6. 消声片边框骨架用75镀锌C槽,内填吸声材料,外面用玻璃布和镀锌焊网成型,镀锌网用扁铁压紧后用铆钉固定,有加强筋板处也必须加压条和铆钉。消声片用4#镀锌角钢固定在墙内或消音箱体内。 (四)排风系统安装 1. 发电机组水箱到排风口一般应留有200mm距离,排风口各边比水箱各边宽50-100mm。 2. 导风扩张软接头可采用防火帆布连接,各边连接用25角钢和扁铁用拉钉紧密连接,必须刷防锈油漆和面油漆。软接头安装后应的10mm左右的活动范围。 3. 排风消声采用土建排风消声室,排风消声室内消声片的布置应严格按照图纸进行施工。 4. 排风消声室的消声方案采用通用标准,即:消声片厚度为100mm,片间距为150mm,可采转弯型的消声片为折角形,以减少气流阻力和提高消声效果。 5. 消声片边框骨架用75镀锌C槽,内填吸声材料,外面用玻璃布和镀锌焊网成型,镀锌网用扁铁压紧后用铆钉固定,有加强筋板处也必须加压条和铆钉,铆钉间距不得大于150mm,且应布置均匀。消声片要求外表面钢丝网平整、无突起,吸声材料填充均匀。 6. 排风消声系统与进风消声系统的材料及制作工艺要求一致。 上一篇水冷工程
下一篇应急柴油发电机的选择
文章分类:
移动电站
|